ソフトウェアの特許の事なら河野特許事務所

閉じる
一覧  |   トップ  


均等論と禁反言の法理

〜従属クレームを独立クレームに書き換えた際の均等論の適用〜

Honeywell International Inc., et al.
Plaintiffs- Appellants,
v.
Hamilton Sundstrand Corp.,
Defendant-Appellee.

執筆者 弁理士 河野英仁
2008年6月20日

1.概要
 第1回控訴審においては、審査の過程において従属請求項を独立請求項に書き換えただけで、禁反言が推定されると判示された*1

 禁反言が推定された場合、原則として均等論は主張できない。しかしながら、Festo最高裁判決*2においては、権利者が、以下の3つの反駁要件のいずれかを立証することで、禁反言の推定を反駁でき、柔軟に均等論を主張することができると判示された。特許性に関する補正が行われた場合に均等論の主張を一切認めないコンプリートバー(complete bar)から、柔軟な均等論の主張を認めるフレキシブルバー(flexible bar)へと均等のルールが大きく変更された。

反駁第1要件
均等物が補正時に予測不可能であること
反駁第2要件
減縮補正の根本的理由が、均等物に対してほとんど関係がないこと
反駁第3要件
均等物を記載できなかった合理的理由があること

 差し戻し審において原告は第1要件及び第2要件に基づく反駁を試みたが、いずれも認められなかった。第2回控訴審においてもCAFCは地裁の判断を支持し、禁反言の推定を覆すことはできないと判示した。

2.背景
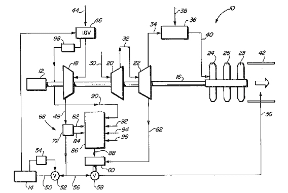
 Honeywell(以下、原告)はU.S. Patent No. 4,380,893(以下、893特許)及びNo. 4,428,194(194特許)を所有している。これらの特許は、飛行機の補助パワーユニット内の気流のサージ(急上昇)を制御するための技術に関する。図1は補助パワーユニット10の構成図である。この補助パワーユニット10は内部に圧縮器18,20,22を備える。圧縮器18,20,22はエンジンを始動、または、飛行中において機器14を制御すべく圧縮空気を供給する。
補助パワーユニットの構成図

図1 補助パワーユニットの構成図

 空気流量が低下した場合、飛行中における気流のサージにより補助パワーユニット10が破壊される虞がある。原告はサージ問題を解決するために最低流量となる設定点を変更できるようにした。具体的には補助パワーユニット10の外気44の取り込み口にすだれに似た入口案内翼(IGV: Inlet Guide Vanes)46を設け、この翼の開閉量(位置)を制御し、設定点を変更する。

 出願時の独立クレームは構成要件にIGVを含んでおらず、当該独立クレームに従属する従属クレームの構成要件にIGVが含まれていた。審査官は、独立クレームは先行技術からみて自明であるが、従属クレームを独立クレーム形式に書き換えれば、特許を付与すると通知した。原告はこの通知に従い、従属クレームを独立クレーム形式へ書き換え893特許(装置特許)及び194特許(方法特許)を成立させた。
追加した構成要件は以下のとおりである(893特許のクレーム8)。
(a)調整可能なIGVを有する圧縮器
(f)予め定められたリセットスケジュールに従って、前記IGVの位置機能として前記設定点を変更すべく前記比較手段へリセット信号を送信する手段

 原告は1997年5月17日被告に対して侵害訴訟を提起した。原告は文言上の侵害とはならないが、被告のAPS3200が、893特許のクレーム8*3及び19、並びに、194特許のクレーム4を均等論上侵害していると主張した。被告のAPS3200は、補助パワーユニット内が高流量か低流量かを検出するためにIGVの開閉位置機能を利用しており、これが均等といえるか否かが問題となった。

補正の経過と被告製品
図2 補正の経過と被告製品

 図2は補正の経過と被告製品との関係を示す説明図である。被告は、「IGVに関し均等か否かが問題となっているが、原告は審査の段階でIGVに関し補正を行っており、禁反言が推定され、IGVに関する均等論の主張は一切認められない」と反論した。

 第1回控訴審においては、原告は審査段階においてIGVを含む従属クレームを独立クレーム形式へ書き換えたことから、禁反言が推定されると判示された。

 原告は差し戻し審において、被告の均等物は補正時に予測不可能であったこと(反駁第1要件)、及び、補正を行った理由は均等物とはほとんど関係がないこと(反駁第2要件)の主張を試みた。地裁は原告の反駁を認めず、均等論の主張を否定した。原告はこれを不服として控訴した。

3.CAFCでの争点
均等物は補正時に予測不可能であったか?
 均等物が補正時において予測不可能なものであったことを立証できれば、均等論を主張することができる。予測不可能なものとしては補正時において存在しない技術、例えば補正後に生じた新技術などが該当する。
 本事件では、「補助パワーユニット内が高流量か低流量かを検出するためにIGVの開閉位置機能を利用」することが、予測不可能であったか否かが問題となった。

減縮補正の根本的理由が均等物とほとんど関係がないか?
 減縮補正を行った場合でも、その補正が均等物とほとんど関係がないことを立証できれば、均等論を主張することができる。本事件においてはIGVを含む従属クレームを独立クレーム形式に書き換える補正を行っており、当該補正が均等物にほとんど関係がないか否かが問題となった。

4.CAFCの判断
均等物は予測可能であった
 CAFCは、均等物、すなわち「補助パワーユニット内が高流量か低流量かを検出するためにIGVの開閉位置機能を利用」することは、後に生じた技術ではなく、補正時に予測可能な技術であると結論づけた。

 出願前に登録された第3者のU.S. Patent No. 4,164,035はサージ制御システムをクレームしており、またIGVの開閉位置が流量に影響を与えるということも記載していた。さらに双方の証人は、効率的にサージを制御するために、IGVの開閉位置情報を利用することは1970年代において考慮されるべき事項であると証言した。CAFCはこれらの証拠に基づき、補正時において均等物は予測不可能とはいえないと判示した。

補正の理由は均等物に直接関係する
CAFCは、従属クレームから独立クレーム形式へ補正したその理由は均等物に直接関係し、禁反言の推定を反駁できないと判示した。

 出願当初の独立クレームは、センサ、並びに、比例及び積分制御を用いるサージ制御システムを開示している。しかしこれらのクレームは先行技術の存在により自明と判断された。出願当初の従属クレームは、独立クレームに書き換えられた。

 出願当初の従属クレームは、IGVの限定を含んでおり、サージ制御システムにおけるIGVの構造及び機能をクレームしているものである。従って、原告が従属クレームから独立クレームに書き換えた場合、それはIGVを追加する補正に代わりはなく、同じくIGVに関する均等物と直接的な関連性を有する

 以上ことから、CAFCは補正の根本的理由が均等物とほとんど関係がないとはいえないことから、禁反言に対する推定の反駁を退けた。

5.結論
 CAFCは、原告の禁反言推定の反駁を退け、均等論の主張を認めないとした地裁の判決を支持した。

6.コメント
 均等論と禁反言との関係について簡単に解説する。
(1)均等論と禁反言との関係
 権利範囲の解釈にあたってはクレームを文言どおりに解釈する文言解釈が原則である。しかしながら、文言解釈を厳格に適用した場合、文言に合致しない迂回技術を採用することで第3者が容易に特許の網をすり抜けることができてしまう。

 このような不合理を回避するために、クレームの文言に加え、これと均等な範囲にまで権利範囲を拡張する均等論が存在する。均等論は権利範囲を拡張するものであるが、いきおい権利範囲が無制限に拡張する虞もある。均等論における権利範囲の拡張を制限する法理として禁反言の法理(意識的除外論)が存在する。

 均等論と禁反言とは相対立する概念であり、特許権者は均等論を主張し、被告は禁反言を抗弁として主張する。均等論及び禁反言に関しては、米国においてFesto最高裁判決により、フレキシブルバーの原則が確立した。

(2)Festo最高裁判決
 2002年になされたFesto最高裁判決以前においては、均等論とこれに相対立する概念である禁反言との関係が明確ではなかった。ところが、遡ること2年前、CAFC大法廷がなした判決により一気に議論が白熱した。CAFCは、審査過程において特許性に関する補正を行った場合、禁反言により均等論の主張は一切認められないと判示した。これはコンプリートバーと呼ばれ、補正を行った場合は、均等論の主張が一切認められなくなるものである。

 審査過程において補正を行うことは特許実務においてごく当たり前のことであり、この補正をもって均等論の主張を一切排除するのは妥当ではない。このようなことから、議論は最高裁に持ち込まれ、最高裁は、特許性に関する補正があった場合でも、一定条件下で、均等論の主張を認めるフレキシブルバーを判示したのである。

(3)反駁3要件
 図3は禁反言と均等論との関係を示す説明図である。審査過程において特許性に関する補正を行った場合、禁反言が推定され原則として、均等論は主張できない。しかし、3要件のいずれかを特許権者が立証した場合、禁反言の推定を反駁でき、均等論を主張することができる。

禁反言と均等論との関係を示す説明図

図3 禁反言と均等論との関係を示す説明図

(4)現在の状況
 本事件においては、第1要件及び第2要件による反駁を原告が試みたが失敗に終わった。Festo最高裁判決以降、禁反言の推定の反駁に成功し、均等論の主張が認められたのは第2要件のみである*4

 実務上、審査の段階で米国特許法第102条または103条の拒絶を回避するために、独立クレームを削除して従属クレームを独立クレームに書き換えることが多い。このような場合、均等論の主張が制限される可能性があることに留意すべきである。

判決 2008年4月18日
以 上
【関連事項】
判決の全文は連邦巡回控訴裁判所のホームページから閲覧することができます[PDFファイル]。 http://www.cafc.uscourts.gov/opinions/06-1602.pdf

【注釈】
*1 Honeywell Int’l Inc. v. Hamilton Sundstrand Corp., 370 F.3d 1131, 1134 (Fed. Cir. 2004) (en banc) (Honeywell II)
詳細は
http://www.knpt.com/contents/cafc/2004.08/2004.08.htm
を参照されたい。
*2 Festo Corp. v. Shoketsu Kinzoku Kogyo Kabushiki Co, 535 U.S. 722 (2002) (Festo VIII), remanded to 344 F.3d 1359 (Fed. Cir. 2003) (en banc) (Festo IX)
*3 893特許のクレーム8は以下のとおり。審査において補正した箇所に下線を付している。
8. A gas turbine engine accessory power unit having a fluctuating compressed air supply demand, said accessory power unit comprising:
(a) a compressor having adjustable inlet guide vanes;
(b) duct means for receiving compressed air discharged from said compressor and supplying the received air to the pneumatically-powered apparatus;
(c) surge bleed means operable to exhaust from said duct means a selectively variable quantity of air to assure at least a predetermined minimum flow rate through said duct means and thereby prevent surge of said compressor;
(d) sensing means for sensing the value of a predetermined, flow-related parameter within said duct means and generating an output signal indicative of said value, said value of said flow-related parameter being substantially independent of the temperature of the compressed air;
(e) comparator means for receiving said sensing means output signal and generating an error signal representing the difference between the sensed value of said parameter and a desired value thereof, said comparator means having an adjustable control set point representing said desired value of said parameter
; (f) means for transmitting to said comparator means a reset signal for varying said set point as a function of the position of said inlet guide vanes in accordance with a predetermined reset schedule; and
(g) control means for receiving said error signal and transmitting to said surge bleed means a control signal to operate said surge bleed means, the magnitude of said control signal having, relative to the magnitude of said error signal, a proportional component and an integral component, whereby said minimum flow rate through said duct means is essentially constant regardless of the compressed air supply demand of the pneumatically-powered apparatus.
*4 河野英仁、加藤真司著「日米中における均等論と禁反言の解釈〜日米中の主要判決をふまえて〜」知財管理2007年7月号Vol.57 No.7 p1079〜1093、日本知的財産協会を参照されたい。
http://www.knpt.com/contents/thesis/00018/ronbun18.html

閉じる

Copyright 2008 KOHNO PATENT OFFICE